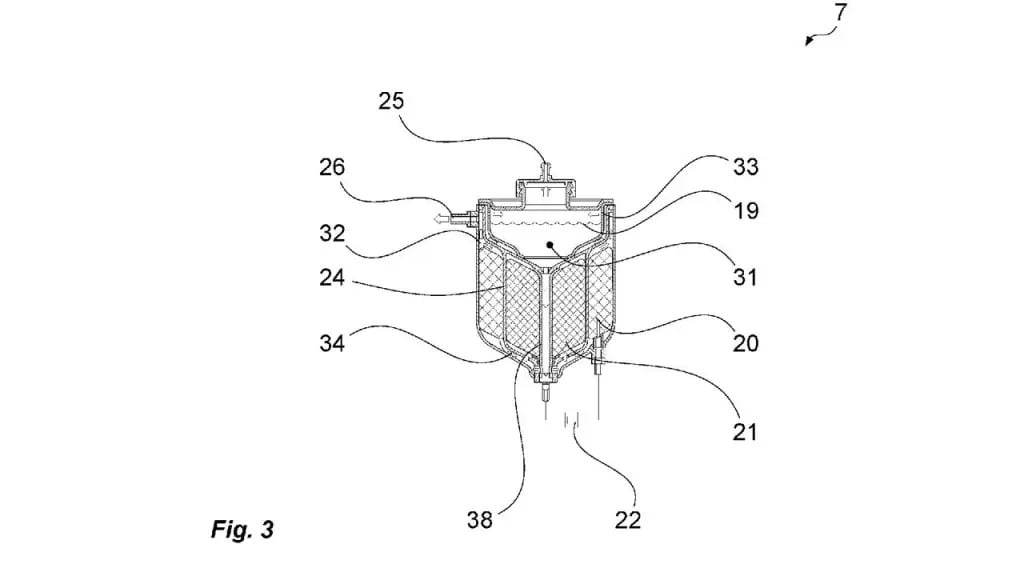
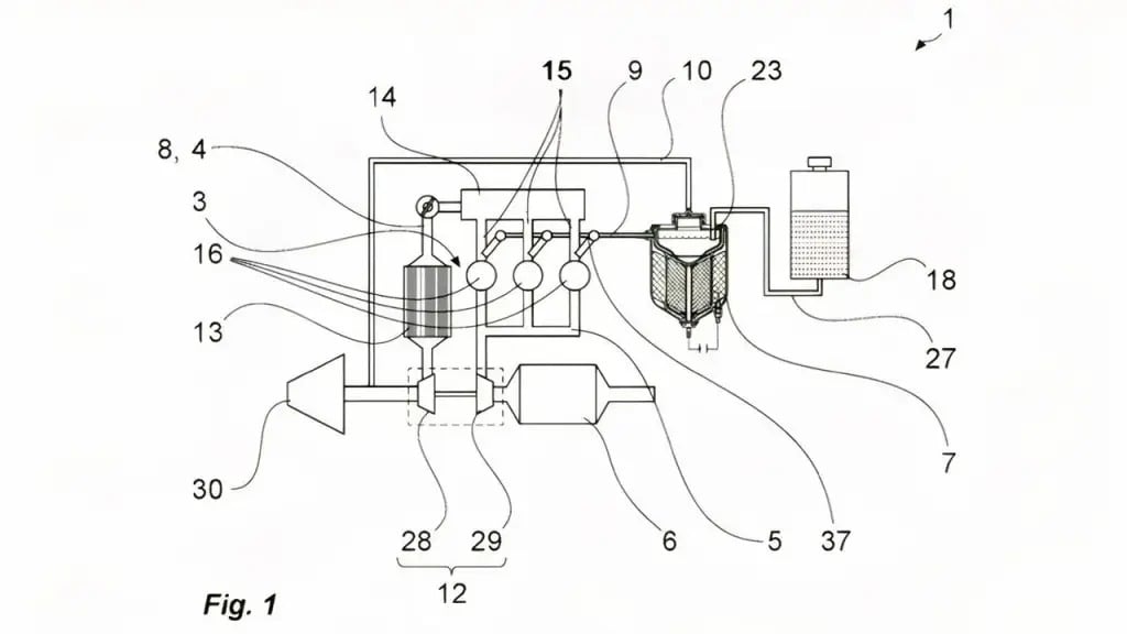
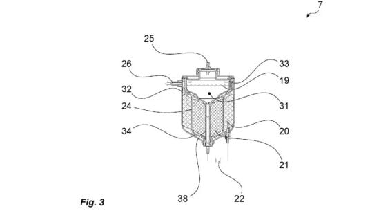
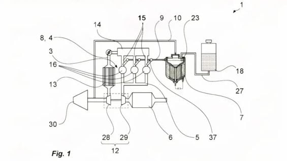
Through electrolysis, Porsche plans to turn the water from the washer's reservoir into hydrogen to heat the catalyst and reduce emissions
Porsche has filed a patent that uses windshield washer fluid to generate hydrogen, seeking to make the 911’s engine more efficient in the face of stringent Euro 7 standards. The technology adapts Hoffmann’s 19th-century electrolysis device to turn water from the windshield wiper reservoir into fuel on demand. The system generates the gas in small quantities as needed, which eliminates the need to install a dedicated and heavy storage tank in the sports car.
SEE ALSO:
The central focus of the patent is to address catalyst inefficiency in the early stages of engine operation. The hydrogen generated assists in the rapid heating of the system even before ignition, allowing the catalyst to reach its maximum filtration efficiency much sooner. The gas is injected right after the turbocharger, with individual control per cylinder, ensuring a higher burn and avoiding risks of unwanted ignition.






This precise injection method is the key to maintaining the brand’s characteristic performance while drastically reducing pollutant emissions. Porsche simultaneously invests in synthetic fuels and hydrogen to extend the service life of its combustion engines in hybrid configurations. Although the patent registration does not confirm mass production, it does reveal the manufacturer’s effort to postpone the full electrification of its icons. The final technical feasibility still depends on tests on how the system will react to the mixing of water with detergents and the costs.